 |
| 双绞线知识 |
| |
一、概述 双绞线(TP:Twisted Pairwire)是综合布线工程中 常用的一种传输介质。双绞线由两根具有绝缘保护层的铜导线组成。把两根绝缘的铜导线按一定密度互相绞在一起,可降低信号干扰的程度,每一根导线在传输中辐射的电波会被另一根线上发出的电波抵消。双绞线一般由两根22~26号绝缘铜导线相互缠绕而成。如果把一对或多对双绞线放在一个绝缘套管中便成了双绞线电缆。在双绞线电缆(也称双扭线电缆)内,不同线对具有不同的扭绞长度,一般地说,扭绞长度在38.1cm至14cm内,按逆时针方向扭绞, 相临线对的扭绞长度在12.7cm以上。与其他传输介质相比,双绞线在传输距离、信道宽度和数据传输速度等方面均受到一定限制, 但价格较为低廉。目前,双绞线可分为非屏蔽双绞线(UTP:Unshilded Twisted Pair)和屏蔽双绞线(STP:Shielded Twisted Pair)。 虽然双绞线主要是用来传输模拟声音信息的,但同样适用于数字信号的传输,特别适用于较短距离的信息传输。在传输期间, 信号的衰减比较大,并且产生波形畸变。采用双绞线的局域网的带宽取决于所用导线的质量、长度及传输技术。只要精心选择和安装双绞线, 就可以在有限距离内达到每秒几百**位的可靠传输率。当距离很短,并且采用特殊的电子传输技术时,传输率可达100Mbps~155Mbps。由于利用双绞线传输信息时要向周围幅射,信息很容易被窃听,因此要花费额外的代价加以屏蔽。屏蔽双绞线电缆的外层由铝泊**裹, 以减小幅射,但并不能完全消除辐射。屏蔽双绞线价格相对较高,安装时要比非屏蔽双绞线电缆困难。类似于同轴电缆, 它必须配有支持屏蔽功能的特殊连结器和相应的安装技术。但它有较高的传输速率,100米内可达到155Mbps。 另外,非屏蔽双绞线电缆具有以下优点: (1)无屏蔽外套,直径小,节省所占用的空间; (2)重量轻、易弯曲、易安装; (3)将串扰减至 小或加以消除; (4)具有阻燃性; (5)具有独立性和灵活性,适用于结构化综合布线。
二、规格型号 EIA/TIA为双绞线电缆定义了五种不同质量的型号。计算机网络综合布线使用第三、四、五类。这五种型号如下: 1、第一类:主要用于传输语音(一类标准主要用于八十年代初之前的电话线缆),不用于数据传输。 2、第二类:传输频率为1MHz,用于语音传输和 高传输速率4Mbps的数据传输,常见于使用4Mbps规范令牌传递协议的旧的令牌网。 3、第三类:指目前在ANSI和EIA/TIA568标准中指定的电缆。该电缆的传输频率为16MHz, 用于语音传输及 高传输速率为10Mbps的数据传输,主要用于10base-T。 4、第四类:该类电缆的传输频率为20MHz,用于语音传输和 高传输速率16Mbps的数据传输, 主要用于基于令牌的局域网和10base-T/100base-T。 5、第五类:该类电缆增加了绕线密度,外套一种高质量的绝缘材料,传输频率为100MHz, 用于语音传输和 高传输速率为100Mbps的数据传输,主要用于100base-T和10base-T网络,这是 常用的以太网电缆。
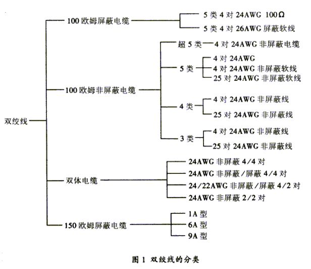
双绞线分为屏蔽双绞线与非屏蔽双绞线两大类。在这两大类中又分100欧姆电缆、双体电缆、大对数电缆、150欧姆屏蔽电缆。 具体型号有多种,如图1所示。图中AWG表示美国线缆规格。 |  javascript:window.open(this.src);" style="cursor: pointer;"/> | | 三、性能指标 对于双绞线,用户 关心的是表征其性能的几个指标。这些指标**括衰减、近端串扰、阻抗特性、分布电容、直流电阻等。 (1)衰减 衰减(Attenuation)是沿链路的信号损失度量。衰减与线缆的长度有关系,随着长度的增加,信号衰减也随之增加。衰减用"db"作单位, 表示源传送端信号到接收端信号强度的比率。由于衰减随频率而变化,因此,应测量在应用范围内的全部频率上的衰减。
(2)近端串扰 串扰分近端串扰和远端串扰(FEXT),测试仪主要是测量NEXT,由于存在线路损耗,因此FEXT的量值的影响较小。近端串扰(NEXT)损耗是测量一条UTP链路中从一对线到另一对线的信号耦合。对于UTP链路,NEXT是一个关键的性能指标, 也是 难精确测量的一个指标。随着信号频率的增加,其测量难度将加大。 NEXT并不表示在近端点所产生的串扰值,它只是表示在近端点所测量到的串扰值。这个量值会随电缆长度不同而变, 电缆越长,其值变得越小。同时发送端的信号也会衰减,对其它线对的串扰也相对变小。实验证明, 只有在40米内测量得到的NEXT是较真实的。如果另一端是远于40米的信息插座, 那么它会产生一定程度的串扰,但测试仪可能无法测量到这个串扰值。因此, 好在两个端点都进行NEXT测量。现在的测试仪都配有相应设备,使得在链路一端就能测量出两端的NEXT值。NEXT测试的结果参照表1和表2。
| 表1 各种连接为 大长度时各种频率下的衰减极限
| 频率(MHz) | 大率减20ºC | | 信道(100米) | 链路(90米) | | | 3类 | 4类 | 5类 | 3类 | 4类 | 5类 | | 1 | 4.2 | 2.6 | 2.5 | 3.2 | 2.2 | 2.1 | | 4 | 7.3 | 4.8 | 4.5 | 6.1 | 4.3 | 4.0 | | 8 | 10.2 | 6.7 | 6.3 | 8.8 | 6 | 5.7 | | 10 | 11.5 | 7.5 | 7.0 | 10 | 6.8 | 6.3 | | 16 | 14.9 | 9.9 | 9.2 | 13.2 | 8.8 | 8.2 | | 20 | | 11 | 10.3 | | 9.9 | 9.2 | | 25 | | | 11.4 | | | 10.3 | | 31.25 | | | 12.8 | | | 11.5 | | 62.5 | | | 18.5 | | | 16.7 | | 100 | | | 24 | | | 21.6 |
| 表2 特定频率下的NEXT衰减极限
| 频率(MHz) | 小NEXT | | 信道(100米) | 链路(90米) | | | 3类 | 4类 | 5类 | 3类 | 4类 | 5类 | | 1 | 39.1 | 53.3 | 60.0 | 40.1 | 54.7 | 60.0 | | 4 | 29.3 | 43.3 | 50.6 | 30.7 | 45.1 | 51.8 | | 8 | 24.3 | 38.2 | 45.6 | 25.9 | 40.2 | 47.1 | | 10 | 22.7 | 36.6 | 44.0 | 24.3 | 38.6 | 45.5 | | 16 | 19.3 | 33.1 | 40.6 | 21 | 35.3 | 42.3 | | 20 | | 31.4 | 39.0 | | 33.7 | 40.7 | | 25 | | | 37.4 | | | 39.1 | | 31.25 | | | 35.7 | | | 37.6 | | 62.5 | | | 30.6 | | | 32.7 | | 100 | | | 27.1 | | | 29.3 |
| 以上两个指标是TSB67测试的主要内容,但某些型号的测试仪还可以给出直流电阻、特性阻抗、衰减串扰比等指标。
(3)直流电阻 TSB67无此参数。直流环路电阻会消耗一部分信号,并将其转变成热量。它是指一对导线电阻的和, 11801规格的双绞线的直流电阻不得大于19.2欧姆。每对间的差异不能太大(小于 0.1欧姆),否则表示接触不良,必须检查连接点。
(4)特性阻抗 与环路直流电阻不同,特性阻抗**括电阻及频率为1~100MHz的电感阻抗及电容阻抗,它与一对电线之间的距离及绝缘体的电气性能有关。 各种电缆有不同的特性阻抗,而双绞线电缆则有100欧姆 、120欧姆及150欧姆几种。
(5)衰减串扰比(ACR) 在某些频率范围,串扰与衰减量的比例关系是反映电缆性能的另一个重要参数。ACR有时也以信噪比(SNR :Signal-Noice ratio)表示, 它由 差的衰减量与NEXT量值的差值计算。ACR值较大,表示抗干扰的能力更强。一般系统要求至少大于10分贝。
(6)电缆特性 通信信道的品质是由它的电缆特性描述的。SNR是在考虑到干扰信号的情况下,对数据信号强度的一个度量。如果SNR过低, 将导致数据信号在被接收时,接收器不能分辨数据信号和噪音信号, 终引起数据错误。因此,为了将数据错误限制在一定范围内, 必须定义一个 小的可接收的SNR。 四、测试数据 100欧姆4对非屏蔽双绞线有3类线、4类线、5类线和超5类线之分。主要的性能指标为衰减、分布电容、直流电阻、直流电阻偏差值、阻抗特性、返回损耗、近端串扰。标准测试数据如表1所示。 | 表3 双绞线的标准测试数据(a)
| 类型 | 率减(单位db) | 分布电容 (以1khz计量) | 直流电阻 20ºC测量校正值 | 直流电阻偏差值 20º时测量校正值 | | 3类 | <2.320sqrt(f) + 0.238(f) | <330pf/100米 | <9.38欧姆/100米 | 5% | | 4类 | <2.050sqrt(f) + 0.1(f) | <330pf/100米 | 同上 | 5% | | 5类 | <1.9267sqrt(f) + 0.075(f) | <330pf/100米 | 同上 | 5% |
| (b)
| 类型 | 阻抗特性 1Mhz至 高的参考频率值 | 返回损耗 测量长度>100米 | 近端串扰 测量长度>100米 | | 3类 | 100欧姆 + 15% | 12db | 43db | | 4类 | 同上 | 12db | 58db | | 5类 | 同上 | 23db | 64db |
| 五、常用的双绞线电缆 综合布线中 常用的双绞线电缆有以下几种: 1、5类4对非屏蔽双绞线 它是美国线缆规格为24的实芯裸铜导体,以**化乙烯做绝缘材料,传输频率达100MHz。导线组成如表4所示,物理结构如图2所示。 | 表4 导线色彩编码
| 线对 | 色彩码 | | 1 | 白/蓝//蓝 | | 2 | 白/橙//橙 | | 3 | 白/绿//绿 | | 4 | 白/棕//棕 |
| 图2 5类4对非屏蔽双绞线  javascript:window.open(this.src);" style="cursor: pointer;"/> | 电气特性如表5所示。其中,"9.38 欧姆MAX. Per100m @ 20℃"是指在20℃的恒定温度下,每100米的双绞线的电阻为9.38 欧姆(下表中类同)。 | 表5 5类4对非屏蔽双绞线电气特性
| 频率需求(Hz) | 阻抗 | 衰减值 (dh/100)Max | NEXT(db) ( 差对) | 直流阻抗 | | 256K | - | 1.1 | - | 9.38欧姆 MAX.Per 100m @ 20ºC | | 512K | - | 1.5 | - | | 772K | - | 1.8 | 66 | | 1M | 85~115 欧姆 | 2.1 | 64 | | 4M | 4.3 | 55 | | 10M | 6.6 | 49 | | 16M | 8.2 | 46 | | 20M | 9.2 | 44 | | 31.25M | 11.8 | 42 | | 62.50M | 17.1 | 37 | | 100M | 22.0 | 34 |
| 2、5类4对24AWG100欧姆屏蔽电缆 它是美国线规为24的裸铜导体,以**化乙烯做绝缘材料,内有一24AWG TPG漏电线。传输频率达100MHz,导线组成如表6所示, 物理结构如图3所示,电气特性如表7所示。表6中屏蔽项"0.002[0.051]铝/聚酯带 小交叠@20℃及一根24AWG TPC漏电线"的含义是: 屏蔽层厚度为0.002厘米或0.051英寸。 @20℃代表在20℃恒定温度下。 | 表6 导线色彩编码
| 线对 | 色彩码 | 屏蔽 | 1 | 白/蓝//蓝 | 0.002[0.051] 铝/聚脂带 小 交叠@20º及一根 24AWG TPC 漏电线。 | | 2 | 白/橙//橙 | | 3 | 白/绿//绿 | | 4 | 白/棕//棕 |
| 图3 5类4对24AWG100欧姆屏蔽电缆  javascript:window.open(this.src);" style="cursor: pointer;"/> | | 频率需求(Hz) | 阻抗 | 衰减值 (dh/100)Max | NEXT(db) ( 差对) | 直流阻抗 | | 256K | - | 1.1 | - | 9.38欧姆 MAX.Per 100m @ 20ºC | | 512K | - | 1.5 | - | | 772K | - | 1.8 | 66 | | 1M | 85~115 欧姆 | 2.1 | 64 | | 4M | 4.3 | 55 | | 10M | 6.6 | 49 | | 16M | 8.2 | 46 | | 20M | 9.2 | 44 | | 31.25M | 11.8 | 42 | | 62.50M | 17.1 | 37 | | 100M | 22.0 | 34 |
| 3、5类4对26AWG屏蔽软线 它由4对线和一根26AWG TPC漏电线组成,传输频率达100MHz。导线组成如表8所示,物理结构如图4所示,电气特性如表9所示。 | 表8 导线色彩编码
| 线对 | 色彩码 | 屏蔽 | | 1 | 白/蓝//蓝 | 0.002[0.051] 铝/聚脂带箔内 有一段26AWG TPC 漏电线。 | | 2 | 白/橙//橙 | | 3 | 白/绿//绿 | | 4 | 白/棕//棕 |
| 图3 5类4对24AWG非屏蔽电线电气特性  javascript:window.open(this.src);" style="cursor: pointer;"/> | | 4. 5类4对24AWG非屏蔽软线 它由4对线组成,用于高速数据传输,适合于扩展传输距离,应用于互连或跳接线。传输速率达100MHz。 导线组成如表9所示,它的物理结构如图5所示, 电气特性如表10所示。 |
| 线对 | 色彩码 | | 1 | 白/蓝//蓝 | | 2 | 白/橙//橙 | | 3 | 白/绿//绿 | | 4 | 白/棕//棕 |
|  javascript:window.open(this.src);" style="cursor: pointer;"/> | | 频率需求(Hz) | 阻抗 | 衰减值 (dh/100)Max | NEXT(db) ( 差对) | 直流阻抗 | | 256K | - | - | - | 8.8 欧姆 MAX.Per 100m @ 20ºC | | 512K | - | - | - | | 772K | - | 2.0 | 66 | | 1M | 85~115 欧姆 | 2.3 | 64 | | 4M | 5.3 | 55 | | 10M | 8.2 | 49 | | 16M | 10.5 | 46 | | 20M | 11.8 | 44 | | 31.25M | 15.4 | 42 | | 62.50M | 22.3 | 37 | | 100M | 28.9 | 34 |
| | 六、超5类布线系统 超5类布线系统是一个非屏蔽双绞线(UTP)布线系统,通过对它的"链接"和"信道"性能的测试表明,它超过TIA/EIA568的5类线要求。 与普通的5类UTP比较,其衰减更小,串扰更少,同时具有更高的衰减与串扰的比值(ACR)和信噪比(SRL)、 更小的时延误差,性能得到了提高。它具有四大优点: (1)提供了坚实的网络基础,可以方便转移、更新网络技术。 (2)能够满足大多数应用的要求,并且满足低偏差和低串扰总和的要求。 (3)被认为是为将来网络应用提供的解决方案。 (4)充足的性能余量,给安装和测试带来方便。 与5类线缆相比,超5类在近端串扰、串扰总和、衰减和信噪比四个主要指标上都有较大的改进。 近端串扰(NEXT)是评估性能的 重要的标准。一个高速的LAN在传送和接收数据时是同步的。 NEXT是当传送与接收同时进行时所产生的干扰信号。NEXT的单位是db,它表示传送信号与串扰信号之间的比值。 在普通应用中,衡量NEXT的标准方法是用一对线进行传送,另一对线用于接收,如10BASET和TokenRing, 甚至100BASET 和155Mbps ATM。但是,有时候也可以使用另外两对线,并接到另一工作站,这样可以加快LAN的速度, 如622Mbps ATM和1000BASE-T,不只用一对(可能用全部的4对线)来传送和接收。在一根线缆中使用多对线进行传送会增加这根线缆的串扰。现在的四对5类双绞线没有考虑这种情况。 串扰总和( Power Sum NEXT)是从多个传输端产生NEXT的和。如果一个布线系统能够满足5类线在Power Sum下的NEXT要求, 那么就能处理从应用共享到高速LAN应用的任何问题。超5类布线系统的NEXT只有5类线要求的1/8。 信噪比(Structural Return Loss)是衡量线缆阻抗一致性的标准,阻抗的变化引起反射。一部分信号的能量被反射到发送端,形成噪声。 SRL是测量能量变化的标准,由于线缆结构变化而导致阻抗变化,使得信号的能量发生变化。反射的能量越少, 意味着传输信号越完整,在线缆上的噪声越小。 比起普通5类双绞线,超5类系统在100MHz的频率下运行时,为用户提供8db近端串扰的余量, 用户的设备受到的干扰只有普通5类线系统的1/4,使系统具有更强的独立性和可靠性。 |
|

|
|
您当前的位置:湖南阳光电子技术学校 ->
技术园地 -> 电子基础知识 -> 文章内容 |
|
作者:佚名 来源:不详 发布时间:2009-7-23 14:11:55 发布人:cswok |
|
[]
[返回上一页]
[打 印]
[收 藏] |
|
|
|
|
栏目导航
|
|
|
|
|
热门文章
|
|
|
|
|
|
推荐图文
|
|
|
|
|